摘要:通過對傳動帶式石料磨光機液壓系統中主要故障特征進行歸納,分析了液壓系統主要故障產生的原因,并提出了相應的準確分析和判斷液壓系統故障的方法。
關鍵詞:石料磨光機液壓系統故障分析消除
引言
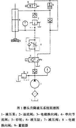
隨著建筑業的迅速發展,大理石、水磨石和花崗巖等建筑材料的用量逐漸增多,這些石料通過開采、切割后,還需要進行磨削加工,制品才有合乎要求的光潔而美觀的表面。傳動帶式石料磨光機是一種專門用于石材http://www.stonebuy.com/磨削加工的設備,其工作原理是將被磨石料板坯放在傳動帶上,其上方有一排磨頭,它可上下移動,而其上的砂輪靠電動機帶動,研磨時用水作冷卻潤滑劑。其中,液壓系統是設備的重要組成部分,它的可靠性運行對設備加工生產效率和產品http://www.stonebuy.com/sample/質量非常重要。圖1所示為磨頭升降液壓系統原理圖。電動機啟動后,泵1開始供油,閥3得電,油進人缸6上腔,砂輪5快速下行。因有閥7和閥4形成的背壓,下行速度不致過快,此時彈簧式蓄能器9放油。當砂輪接觸石板坯料后,缸6上腔壓力增加,直到溢流閥2開啟,系統壓力達到調定值。砂輪作用于板坯的法向力決定于缸6兩腔的壓差。此時蓄能器9充油。若遇到過厚板坯時,砂輪被頂起,因有蓄能器9,此時缸上腔壓力不會猛增。若切削力過大,則泵電機電流過大,利用此電流信號使閥3失電如圖位置。則油液進入缸6上控,上腔的油經閥8回至油箱。若欲使磨頭升起,也可人為使閥3失電,砂輪上升。若上升到某位置需停止時,只需使閥8得電切斷回油路即可,此時蓄能器9亦起緩沖作用,使缸6上腔壓力不會過分增加。系統的工作壓力調定在0.8一1.2Mpa范圍內。傳送帶的液壓傳動裝置實際上就是一臺液壓泵和一臺液壓馬達直接耦合在一起,組成一個閉式系統,實現動力傳遞和無級變速。變速范圍在。0-18m/min之間。但是在使用中,因維護不當、液壓元件損壞以及裝配調整不當等原因,常常會出現一些故障,而液壓系統中各種液壓元件和輔件大多是封裝或處在管道內,不能從外部直接觀察其工作狀態,也給檢查和測量帶來方便,故障排除一般都比較困難。因此,掌握液壓系統常見故障及其消除方法,有利于提高其工作效率,保證生產順利進行。下面對傳動帶式石料磨光機液壓系統幾種常見故障進行分析,并探討故障可能產生的原因及其相應處理措施。

1液壓系統泄漏
液壓系統漏油分為內漏和外漏,通常所說的漏油主要是指系統外部漏油。液壓系統漏油的原因很多,從方案設計到每個工藝過程(鑄造、焊接、機加工及裝配),從密封件質量到維修管理等都會造成漏油。漏油原因主要有以下幾個方面。www.stonebuy.com
(1)油液污染。包括氣體污染、顆粒污染、水污染等。氣體污染:在大氣壓下,液壓油中可溶解10%左右的空氣,在液壓系統的高壓下,油液中會溶解更多的空氣或氣體。空氣在油液中形成氣泡。如果液壓油極短的時間內壓力在高低壓之間迅速變換,就會使氣泡在高壓側產生高溫,在低壓側發生爆裂;如果液壓系統的元件表面有凹點和損傷時,液壓油就會高速沖向元件表面,加速表面的磨損,引起泄漏。顆粒污染:液壓油缸中的活塞桿裸露在外直接和環境相接觸,雖然在導向套上裝有防塵圈及密封件等,但也難免將塵埃、污物帶入液壓系統,加速密封件和活塞桿等的劃傷和磨損,從而引起泄漏,顆粒污染為液壓元件損壞最快的因素之一。水污染:由于工作環境潮濕等因素的影響,可能會使水進入液壓系統,水會與液壓油反應,形成酸性物質和油泥,降低液壓油的潤滑性能,加速部件的磨損,水還會造成控制閥的閥桿發生黏結,使控制閥操縱困難,劃傷密封件,造成泄漏。
(2)密封問題。二密封的設計不符合規范要求,密封溝槽的尺寸不合理,密封配合精度低、配合間隙超差;密封平面度誤差過大,加工質量差;密封結構選用不當,造成變形,使接合面不能全面接觸;裝配不細心,接合面有沙塵或因損傷而產生較大的塑性變形;密封件失效、壓縮量不夠、老化、損傷。b.密封表面的粗糙度過高或過低。液壓系統相對運動副表面的粗糙度過高或出現軸向劃傷時將產生泄漏;粗糙度過低,達到鏡面時密封圈的唇邊會將油膜刮去,使油膜難以形成,密封刃口產生高溫,加劇磨損。
(3)制造問題。所有的液壓元件及密封部件都有嚴格的尺寸公差、形位公差等要求。如果在制造過程中超差,例如:油缸的活塞半徑、密封槽深度或寬度、裝密封圈的孔尺寸超差或因加工問題而造成失圓、本身有毛刺或有凹點、鍍鉻脫落等,密封件就會有變形、劃傷、壓死或壓不實等現象發生,使其失去密封功能,將使零件本身具有先天性的滲漏點,在裝配后或使用過程中發生滲漏。
(4)管接頭問題。選用管接頭的類型與使用條件不符;管接頭的結構設計不合理;管接頭的加工質量差,不起密封作用;壓力脈動引起管接頭松動,螺栓蠕變松動后未及時擰緊;管接頭擰緊力矩過大或不夠。
(5)油溫過高。多數情況下,當油溫經常超過60℃時,油液黏度大大下降,密封圈膨脹、老化、失效,結果導致液壓系統產生泄漏。據研究表明,油溫每升高10℃則密封件的壽命就會減半。
(6)殼體的泄漏。主要發生在鑄件和焊接件的缺陷上,缺陷在液壓系統的壓力脈動或沖擊振動的作用下逐漸擴大,造成泄漏。pic.stonebuy.com
(7)液壓系統壓力沖擊。液壓系統中由于頻繁換向,在較高壓力下突然啟動油泵或關閉閥門及缸體快速動作都會造成瞬時峰值壓力高達工作壓力的好幾倍,有時足以使密封裝置、管道或其它液壓元件損壞而造成泄露。
防漏與治漏的主要措施有:
(1)采用間隙密封的運動副應嚴格控制其加工精度和配合間隙;改進密封裝置,如將活塞桿處的“V”型密封改用“Yx”型密封圈,不僅擎擦力小且密封可靠。
(2)盡量減少油路管接頭及法蘭的數量。
(3)將液壓系統中的液壓閥臺安裝在與執行元件較近的地方,可以大大減少液壓管路的總長度和管接頭的數量。
(4)液壓沖擊和機械http://www.stonebuy.com/machine/振動直接或間接地造成系統管路接頭松動,產生泄漏。
(5)泄漏量與油的黏度成反比,黏度小,泄漏量大,因此液壓用油應根據氣溫的不同及時更換,可減少泄漏。
(6)控制溫升。
2油溫過高
導致油溫過高的主要原因一般是液壓系統設計不當或使用時調整壓力不當,以及周圍環境溫度較高等。調速方法、系統壓力及油泵的效率、各個閥的額定流量、管道的大小、油箱的容量以及卸荷方式都直接影響油液的溫升,這些問題在設計系統時要注意妥善處理。除了設計不當外,液壓系統出現油溫過高的一些可能原因及排除方法如下:
(1)散熱不良。油箱散熱面積不足,油箱儲油量太小,致使油液循環太快,冷卻器的冷卻作用差,周圍環境的氣溫較高等都是導致散熱不良的原因。故應采取針對性措施如加大冷卻水供應或更換風扇等,以加強散熱。
(2)系統卸載回路動作不良。由此導致系統在不需要壓力油時,油液仍在溢流閥所調定的工作壓力下溢回油箱,或在卸載壓力較高的情況下流回油箱。發生這種情況,要檢查卸載回路的工作是否正常,并采取措施消除。
(3)換向及速度換接時的沖擊沖擊。這會造成不必要的能量損失,也會轉化為熱能,使溫度升高,這時應調節相應機構消除沖擊。
(4)泄漏嚴重。油泵壓力調整得過高,運動零件磨損使密封間隙增大,密封裝置損壞,所用油液的鉆度過低等,都會使泄漏增加。
(5)油中進人空氣或水分。當液壓泵把油液轉變為壓力油時,空氣和水分就會使熱量增加而引起過熱。
(6)誤用黏度太大的油液或液壓油黏度變大,引起液壓損失過大。確定原因后采取相應措施予以消除。
3液壓缸運行中有抖動爬行現象
爬行是液壓傳動中低速運動時常見的不正常運動狀態。其現象在輕微程度時為目光不能覺察的振動。而顯著時,可見時動、時停的現象,即運動部件作滑動一停止相交替的運動,也可說是在作跳躍運動,這種現象俗稱爬行。主要原因有: mag.stonebuy.com
(1)管路內積存空氣或液壓泵吸進空氣,造成液壓缸運行中產生爬行。
(2)液壓缸兩端封油圈太松,引起系統低速爬行。
(3)系統清洗不干凈或灌油操作時混進灰塵、紗頭、金屬屑、橡膠等外來物,并長期浸泡在油箱中,堵塞過油小孔;油箱設計不合理導致回油氣泡;未按時換油引起油液不潔凈。
(4)單向節流閥或液壓缸拉毛,致使液壓元件出現故障。
(5)摩擦阻力不均、運動部件導軌接觸不良。
消除辦法:
(1)清除節流口粘附的雜質;清洗潤滑油調節器;更換干凈的油液,防止油液污染。
(2)以活塞外圓為基準,修整溝槽底徑對外圓的同軸度要求;校正活塞與活塞桿的同軸度要求,更換“O”型密封圈;重新調整活塞桿兩端支架使其同軸度至要求,并適當放松活塞桿處密封圈的壓蓋螺釘。
(3)以平導軌為基準重新修刮液壓缸的安裝基面,以“V”型導軌為基準,重新調整液壓缸母線與導軌的平行度;修刮接觸導軌,使兩者接觸面≥75%且均勻。
4振動與噪聲
液壓沖擊、轉動時的不平衡力、摩擦阻力以及慣性力的變化等都是產生不同振動形式的根源。在液壓傳動的設備中,往往在產生振動后隨之而產生噪聲。液壓系統中的振動與噪聲常出現在液壓泵、液壓馬達、液壓缸及各種控制閥上,有時也表現在泵、閥與管路的共振上。系統產生噪聲和雜音有以下幾方面的原因:
(1)液壓泵吸空。主要是由于:“液壓泵進油口漏氣,吸油管路過長;b.管徑過小;c.油管吸油面過低或液壓泵吸油口過高;d.濾油器變形或流通面積小;e.油箱不透空氣;f.油液粘度過大。(2)液壓泵故障。齒輪泵齒形精度低;液壓泵軸向間隙磨損增大,使輸油量不足或液壓泵轉速過高,導致液壓泵出現故障。
(3)溢流閥動作失靈。油液沉淀物堵塞溢流閥阻尼孔,彈簧變形、卡死或損壞;閥座損壞,以及配合間隙不合適是導致溢流閥動作失靈的原因。
(4)機械http://www.stonebuy.com/machine/振動。油管互碰或與支持壁相碰、油管振動、液壓泵與電動機安裝不同心、溢流閥振動等引起機械http://www.stonebuy.com/machine/振動。
液壓系統振動與噪聲消除辦法:
(1)針對油泵和馬達的流量脈動,困油現象未能很好消除,葉片或活塞卡死,會引起噪聲和振動。拆開清洗并檢查制造質量(主要是困油卸荷槽尺寸和相對運動零件的配合情況),對于不符合要求的零件,要加以修理或更換。
(2)當吸油路中有氣體存在時產生嚴重的噪聲。這時應針對性緊固各結合面及連接管道的螺釘、接頭及接口螺母;清洗濾油器;補充油箱內油液至油標位置,使濾油器浸沒在油液里;防止空氣混入系統中并及時將混入系統中的空氣排走。
(3)由機械http://www.stonebuy.com/machine/碰擊、滑閥碰撞閥體或閥芯碰撞閥座所產生的撞擊聲。如果出現這種情況要注意采取適當的緩沖措施,必要時可清洗溢流閥、泵等元件,以及修理和更換已損壞的零件。
5液壓系統壓力不足或完全無壓力
產生故障的主要原因是系統的壓力油路和回油路短接,或者是有較嚴重的泄漏,也可能是油箱中的油根本沒有進入液壓系統或電動機功率不足等。具體原因及排除方法如下:
(1)首先檢查液壓泵是否能輸出油來。如無油輸出,則可能是液壓泵的轉向不對,零件磨損嚴重或損壞,吸油管阻力大或漏氣,致使液壓泵輸不出油來。
(2)如果泵有油輸出來,則應檢查各回油管,看是從哪個部件溢油。如溢流閥故障,則拆開溢流閥,加以清洗,檢查或更換彈簧,恢復其工作性能。www.stonebuy.com
(3)檢查溢流閥(安全閥)并加以清洗后,如故障仍未消除,則拆開有關閥進行清洗;檢查密封間隙的大小及各種密封裝置;更換已損壞的密封裝置。
(4)如果有一定壓力并能由溢流閥調整,但泵輸油率隨壓力升高而顯著減小,且壓力達不到所需要的數值,則可能是由于泵磨損后間隙增大所致。排除方法是測定泵的容積效率,即可確定泵是否能繼續工作,對磨損較嚴重者則進行修配或加以更換。
6工作機構運行速度不夠或完全不動
產生這類故障的主要原因是泵輸油量不夠或完全不輸油,系統泄漏過多,進人馬達或油缸的流量不夠,溢流閥調節的壓力過低,克服不了工作機構的負載阻力等。其原因及消除方法如下:
(1)泵轉向不對或泵吸油量不夠;吸油管阻力過大;油箱中油面過低;吸油管漏氣;油箱不透氣使油面受到的壓力低于正常壓力(大氣壓力);油液勃度太大或油溫太低;電動機轉速過低;輔助泵供油量不夠。這些都會導致油泵吸油量不夠,從而輸出油量也不夠。
(2)泵內泄漏嚴重。泵零件磨損,密封間隙(尤其是端面間隙)變大或泵殼的鑄造缺陷,使壓力油與吸油腔相通起來。
(3)溢流閥或壓力油路中的某些閥的閥芯被雜質卡住,在進、回油口處于連通位置,使壓力油路的油液流到回油路去。
(4)處于壓油路的管接頭及各種閥的泄漏,特別是馬達或油缸內的密封裝置損壞,內泄漏嚴重。弄清原因之后,便采取相應的措施。如修理或更換磨損零件,清洗有關元件,更換損壞的密封裝置等。
7結語
本文分析了傳動帶式石料磨光機液壓系統出現一般故障的原因和提出了解決的方法。液壓系統能否正常運行與液壓油的清潔度有密切關系,在液壓系統日常運行中,維護油液清潔、謹防油液污染尤其重要。因此,要保證系統的長期高效運行,一方面要有經過培訓的維護人員進行維護,最大限度降低系統污染;另一方面還要根據系統的實際情況,制定一套嚴格的管理制度。總之,液壓系統故障是錯綜復雜、千變萬化的,對于出現的故障要認真分析,徹底排查;熟悉掌握了正確的方法,就能逐漸做到迅速、準確地判斷、確定和排除故障。
阿拉善黃、阿拉善紅、內蒙古黃金麻、內蒙古新卡麥,新卡麥、黃銹
主營:668、芝麻灰、湖南芝麻灰、芝麻黑,廣西芝麻黑、廣西藍寶石、
石材工具